Назначение
Предназначен для питания от гидролинии высокого давления систем дистанционного управления золотниками гидрораспределителей в гидросистемах строительных, дорожных и коммунальных машин.
Пневмогидроаккумулятор (заряженный техническим азотом) обеспечивает:
- накопление энергии;
- накопление запасов жидкости;
- аварийное управление;
- демпфирование гидравлических ударов;
- демпфирование пульсаций.
Особенности конструкции
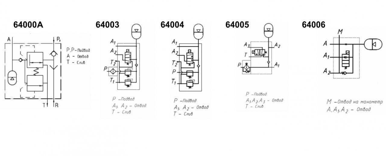
Редуцированное давление на выходе блока обеспечивается встроенным в блок редукционным клапаном.
Предохранительный клапан обеспечивает защиту системы дистанционного управления.
Варианты исполнения
Пневмогидроаккумулятор изготавливается в двух вариантах:
вариант 1: Пневмогидроаккумулятор 64020 и блок клапанов 64011;
вариант 2: Пневмогидроаккумулятор 64020 М и блок клапанов 64011.
Технические характеристики:
|
Типоразмер |
64000А |
|
Условный проход, мм |
8 |
|
Давление на входе, МПа:
|
|
|
Давления открытия обратного клапана, не более, МПа |
0,05 |
|
Расход рабочей жидкости на выходе (номинальный), л/мин |
8 |
|
Вместимость номинальная, дм3 |
0,63 |
|
Давление «зарядки» газа в баллоне, МПа |
0,7+0,05 |
|
Допустимое отношение максимального редуцированного давления рабочей жидкости к давлению «зарядки» газа |
5 |
|
Давление настройки редукционного клапана, МПа:
|
|
|
Максимальное превышение давления настройки редукционного клапана при мгновенном возрастании давлении, МПа |
2,0 |
|
Давление настройки предохранительного клапана, МПа:
|
|
|
Максимальное превышение давления настройки предохранительного клапана при мгновенном возрастании давления, МПа |
2,5 |
|
Масса, не более, кг |
8 |
|
Класс чистоты рабочей жидкости по ГОСТ 17216-71, не ниже |
12 |
